电话:0755-82599485
手机:17727812019
传真:0755-82599485
QQ:
邮箱:kjsz@foxmail.com
地址:深圳市宝安区福永街道桥头社区福海工业区6栋3层
1. 系统简介:
隧道气体无线监测系统主要是为了监测施工隧道内有毒有害气体的实时浓度及隧道能见度,保障施工人员的生命安全。
隧道气体监测包含一氧化碳,二氧化碳,氧气,二氧化硫,甲烷, PM10 硫化氢等气体,监测系统主要由传感器数据采集设备,数据显示处理设备,无线通信传输设备,监控中心软件构成,
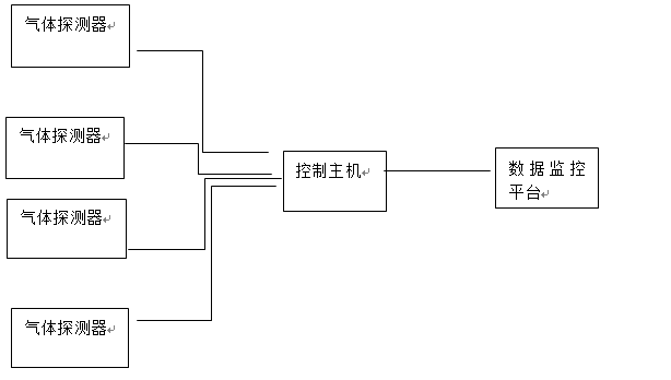
隧道气体无线监测系统通过探测器采集施工现场状况,通过 LORA 无线通信技术将数据发送到主机控制器。数据经过处理分析传入监控中心软件平台,可显示隧道内现场气体浓度值,同时标注探测器在隧道内的安装位置,进行定点监测对于超过临界值的数据进行报警,防止人员进入
隧道气体无线监测系统设计以《隧道安全规程》《公路隧道施工规范》为主要依据,并根据上述标准进行气体监测,控制,按照《作业现场空气中粉尘浓度测定方法》
系统组成

1 数据显示:以图表形式实时显示监测数据
2 统计报表:对监测数据进行统计分析,生产数据报表
3 信息统计:当出现环境气体超标,系统发出预警信息,确保管理人员及时采集措施,保证施工人员安全。
4 实时监测:通过传感器不断采集数据使数据不出现间断,可以更全面了解施工区域状况,并且不会受到环境影响
5 后台监控:人员无需到现场,只需要在后台观看采集,分析结论,保证人员安全,节省人力资源
6 无线超远传输:安装在现场的探测器采用无线方式进行数据传输,通信距离可达4KM
系统连接图
探头设备和主机及平台无线连接示意图(看美工能不能做的好看一点)

串口/ 网口
监测中心软件示意图


